اکو ایران :‌رسانه ها امروز از ابرغول آسای گاز متان در آسمان تهران خبر داده و به تصاویر ماهواری ناسا استناد کرده اند .

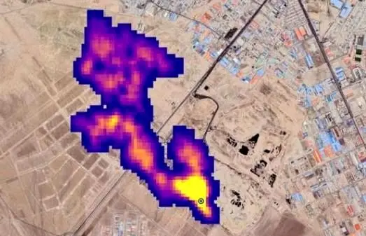
براساس خبر منتشر شده توده‌ای از گاز متان به طول نزدیک به «پنج کیلومتر» در جنوب تهران مشاهده شده است . ناسا می‌گوید این ابر غول‌آسا مربوط به یکی از مکان‌های دفع زباله کلان‌شهر تهران است. براساس این گزارش ،ناسا تاکنون ۵۰ نقطه را به عنوان منشا انتشار گاز متان در جهان شناسایی کرده است، جنوب تهران یکی از این نقاط است.

اما حسین حیدریان،معاون پردازش و دفع سازمان پسماند شهرداری تهران به اکو ایران می گوید: در مرکز آراد کوه 60 سال است که زباله ها پردازش و دفن می شود و اگر به ایجاد ابر متان بود در این مدت نیز باید این ابر دیده می شد .

او ادامه می دهد :‌در گذشته ما در آراد کوه دفن مطلق داشتیم که از دهه 80 میزان دفن مطلق کاهش داشته و در حال حاضر بیشتر زباله هایی که به آراد کوه می رسد پردازش می شود و و بخش آلی زباله نیز را به صورت هوازی تبدیل به  co2 می کنیم و تولید متان به اندازه ای نیست که ابری ایجاد کند .

حیدریان اضافه می کند : اگر متان به تراکم 15 درصد برسد منفجر می شود و به همین دلیل تراکم این گاز همیشه زیر 5 درصد است که ابری در این میزان تراکم ایجاد نمی شود .

او با اشاره به طول 5 کیلومتری ابر دیده شده نیز می گوید :‌با توجه به این که در منطقه جنوب تهران شاهد جریانات هوایی افقی و عمودی هستیم و وزش باد شدید غلظت گاز نداریم و پراکنده می شوند .

حیدریان معتقد است که چون اطلاعات ناسا براساس تصاویر ماهواره ای است ممکن است ابر مشاهده شده ابرمتان نباشد که این موضوع باید بررسی شود اما قطعا مربوط به مجموعه آراد کوه نیست و فعالیت های این مجموعه چنین ابری را ایجاد نکرده است .