آرادکوه

چرا زباله سوزی در کشورهای در حال توسعه مطلوب نیست؟

چرا زباله سوزی در کشورهای در حال توسعه مطلوب نیست؟

اکوایران: راه‌های متفاوتی برای دفع زباله در دنیا وجود دارد. برخی پسماند را دفن می‌کنند، برخی دیگر می‌سوزانند و برخی کشورها هم از دستگاه‌های زباله‌سوز استفاده می‌کنند. زباله‌سوز یک تجهیزات یا ساختمان مهندسی است که با استفاده از فرآیند احتراق،…

وضعیت قرمز نظافت در این منطقه تهران

وضعیت قرمز نظافت در این منطقه تهران

اکوایران :‌مدیر عامل سازمان مدیریت پسماند شهرداری تهران گفت :‌در ۱۵ روز نخست شهریور ماه سال جاری، منطقه ۱۴ از نگاه ما و شهروندان دچار اشکال است و دو منطقه ۴ و ۲۱ ضعف داشتند؛ البته وضعیت منطقه ۴ رو به بهبود است و برای منطقه ۱۴ نیز پیمانکار نتوانست…

پایان دفن زباله در آرادکوه ؟

پایان دفن زباله در آرادکوه ؟

اکوایران :‌رضا محمدی، مدیرعامل سازمان مدیریت پسماند شهرداری تهران می‌گوید: بیش از 70 سال است که زباله‌ها در مجموعه آرادکوه دفن می‌شود و قطعا نیاز است نسبت به گازهای آلاینده‌شان اقداماتی انجام شود. در طرح جامع به عنوان یک تکلیف، مقرر شده تا نسبت به…

«ابر متان» قابل کتمان نیست / ناسا دروغگوست اما گزارشش تأیید شد!

«ابر متان» قابل کتمان نیست / ناسا دروغگوست اما گزارشش تأیید شد!

اکوایران: هم ناسا را بی‌اعتبار و دروغگو خواندند، هم گزارش یک شرکت معتبر ایرانی را نادیده گرفتند، هم بابت مشکلات زیست‌محیطی نگرانی به دلشان راه ندادند و هم از منافع اقتصادی آن بی‌بهره ماندند. این، خلاصه عملکرد شهرداری پایتخت و شورای شهر تهران در…

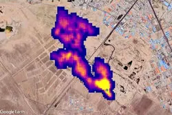
منشا گاز متان جنوب پایتخت؛آراد کوه یا دامداری ها

منشا گاز متان جنوب پایتخت؛آراد کوه یا دامداری ها

اکوایران : واکنش ها به تصاویر ماهواری ناسا که حکایت از توده‌ای از گاز متان به طول نزدیک به «پنج کیلومتر» درجنوب تهران دارد ادامه دارد امروز یکی از مدیران شهری گفته این گزارش نیاز به بررسی بیشتر دارد و یک مسئول محیط زیستی وجود این توده را بعید…