اکوایران: هم ناسا را بی‌اعتبار و دروغگو خواندند، هم گزارش یک شرکت معتبر ایرانی را نادیده گرفتند، هم بابت مشکلات زیست‌محیطی نگرانی به دلشان راه ندادند و هم از منافع اقتصادی آن بی‌بهره ماندند. این، خلاصه عملکرد شهرداری پایتخت و شورای شهر تهران در برابر گزارشِ «وجود توده ابر متان» بر فراز آرادکوه است؛ گزارشی که سازمان محیط زیست هم تأییدش می‌کند و می‌گوید قابل کتمان نیست.

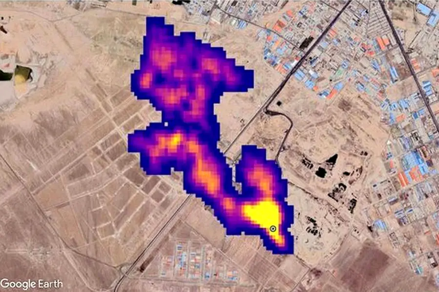
به گزارش اکوایران، یک ماه از انتشار گزارش ناسا مبنی بر وجود توده گاز متان بر فراز سایت پسماند آرادکوه که ۷ آبان پر سروصدا شد، می‌گذرد. به دنبال انتشار این خبر، سازمان حفاظت محیط زیست وجود توده گاز متان را تأیید و شهرداری تهران تکذیب کرد.

داریوش گل‌علیزاده - سرپرست مرکز ملی هوا و تغییر اقلیم سازمان حفاظت محیط‌ زیست - با بیان اینکه «ابر متان در جنوب تهران قابل کتمان نیست»، به ایسنا گفته: «از شهرداری تهران درخواست می‌کنیم ایستگاه‌هایی برای سنجش میزان انتشار گاز متان قرار دهد و پروژه‌هایی را هم جهت استحصال این گاز متان تعریف کند؛ چراکه به‌راحتی در حال از دست دادن این ظرفیت هستیم.»

وی در توضیح گاز متان هم گفته «متان یک گاز گلخانه‌ای است که اکنون از مراکزی مانند دامداری‌ها، گاوداری‌ها و مراکز دفن زباله متصاعد می‌شود. مرکز آرادکوه نیز بیش از ۶۰ سال است که به محل دفن زباله تبدیل شده و مقدار قابل توجهی گاز متان در آن مکان وجود دارد که البته این موضوع ظرفیت بسیار خوبی است.»

بنا به گفته گل علیزاده، تشکیل ابر متان و انتشار این گاز از مراکز پسماند قابل کتمان نیست و قطعا این پدیده وجود دارد.

وی با اشاره به زیرسوال بردن گزارش ناسا از سوی زاکانی - شهردار تهران - و برخی دیگر از مقامات شهرداری پایتخت، گفته که «من فکر می‌کنم به شهردار تهران اطلاعات درستی منتقل نشده است. البته انتظار این بود که همکارانی که در بخش مدیریت پسماند شهرداری تهران فعالیت می‌کنند، اطلاعات دقیق‌تری را در اختیار مدیران بالادستی‌شان و شورای شهر قرار دهند.»

زمانی که تصاویر ماهواره‌ای ناسا، توده پنج کیلومتری متان در مجمتع پردازش و بازیافت زباله آرادکوه در جنوب تهران را تشخیص دادند و گزارش آن منتشر شد، رئیس شورای شهر تهران، معاونت سازمان مدیریت پسماند و شهردار پایتخت، علیه آن موضع گرفتند. زاکانی - شهردار تهران - آن موقع در واکنش به تصاویر ناسا گفته بود: «ناسا همه‌چیزش دروغ است و این هم دروغ است».

کمی بعد یک شرکت معتبر دانش‌بنیان ایرانی که در زمینه محیط زیست فعالیت می‌کند، وجود ابر متان را تأیید کرد، اما پس از آن هم مقامات شهری از ابراز واکنشی درخور و اصلاح اظهارات عجیب قبلی‌شان خودداری کردند.

حالا هم سرپرست مرکز ملی هوا و تغییر اقلیم گفته این گزارشات قابل کتمان نیستند. او درباره صحت میزان ابر توده متان به طول پنج کیلومتر می‌گوید: «تصاویر ماهواره‌ای سال‌هاست که مانند مستندات، پژوهش‌ها و تحقیقات مراکز دانش‌بنیان کشور است و قابل کتمان نیست. اگر این مسأله را نپذیریم، به دنبال راه‌حل آن نیز نخواهیم رفت. باید این واقعیت را قبول کنیم که چنین مشکلی وجود دارد؛ البته این گاز، آلاینده نیست و گلخانه‌ای است. گاز بسیار موثری است، اما حتما باید به فکر جلوگیری از انتشار آن باشیم.»

طبق گفته گل‌علیزاده، در سال 95 قرار بوده شرکتی کُره‌ای برای بهره‌برداری و درآمدزایی از گاز متان فعالیت‌هایی را در ایران انجام دهد؛ اما این قرارداد منعقد نشد و «در سال ۹۸ نیز شهردار تهران مکاتبه‌ای را با دولت انجام داد که این قرارداد منعقد شود تا از گاز متان در حال انتشار استحصال و به نحو احسن استفاده کنیم.»

گل‌علیزاده با اشاره به اینکه نیازی به منابع مالی جدید برای تحقق این امر نداریم، گفته «شرکت‌های سرمایه‌گذار داخلی برای تامین منابع مالی وجود دارند و با این کار منافع مشترکی نیز برای بخش خصوصی و شهرداری‌ تهران ایجاد می‌شود تا بتوانند آرادکوه را سامان دهند.»

اما چه کسی مسئول رسیدگی به رفع مشکل آرادکوه است؟ گل‌علیزاده در پاسخ به این پرسش می‌گوید مدیریت اجرایی آن به عهده شهرداری است و سازمان محیط زیست هم در کنار شهرداری است.

به گفته وی، سازمان محیط زیست پروژه‌های در حال انجام را با اهداف هر دو سازمان هم‌راستا می‌کند و به عنوان یک دستگاه نظارتی بازدید و نظارت‌های خود را نیز انجام می‌دهد. به علاوه «کارگروه ملی پسماند نیز می‌تواند از ظرفیت خود برای تامین منابع مالی‌ از طریق دولت برای پروژه‌ها و طرح‌هایی که نیاز به منابع مالی دارد، اقدام کند».