خانههای زیر 3 میلیارد در شرق تهران
اکوایران: یک مشاور املاک در منطقه ۸ تهران میگوید: « بازار مسکن در ماههای اخیر با افزایش قیمت روبهرو بوده است و…
اکوایران: یک مشاور املاک در منطقه ۸ تهران میگوید: « بازار مسکن در ماههای اخیر با افزایش قیمت روبهرو بوده است و…
اکوایران: در دومین روز تعطیلی ادارات، مدارس و دانشگاههای پایتخت، وزیر نفت میگوید دستور رئیسجمهور برای تعطیلی مراکز…
اکوایران: بارش برف و باران که از یکی دو روز قبل در غرب کشور آغاز شده بود، در برخی نقاط دیگر نیز از امروز آغاز شده و…
اکوایران :سازمان فناوریهای نوین ونوآوریهای شهری درایستگاه وزارت کشورهم متوقف شد.سازمان شهرداری ها در نامه ای به…
اکوایران: زمستان سخت ایران به سرمای این روزها و تعطیلی بسیاری از شهرها و افت فشار گاز و هشدار قطعی گاز و پیشبینی…
اکوایران: مدیرعامل شرکت گاز استان تهران از قطع شدن گاز ۱۶۰۰ مشترک پرمصرف این استان از روز گذشته خبر داد.
اکوایران: اخبار و گزارشهای مختلف از قرار گرفتن ۲۴ میلیون نفر در کشور در معرض فرونشست و خطر این پدیده و آسیبهای آن…
اکوایران: یک کارشناس مالیه و اقتصاد شهری گفت : مجموع بودجه ۱۴۰۲ برای شهرداریها آورده مالی چندانی ندارد و ما شاهد تداوم…
به گفته یک مشاور املاک، معاملات مسکن در منطقه ۲۲ تهران، با وجود افزایش قیمتها خرید و فروش بیشتر از ماه گذشته صورت میگ…
اکوایران : اخبار غیرسمی در خصوص به کارگیری نزدیکان مدیران شهری و شورا معمولا از سوی مراجع رسمی نه تایید می شود تا…
اکوایران: هزینه صدور شناسنامه و کارت ملی که در لایحه بودجه ۱۴۰۲ دولت به آن اشاره شده، نشان میدهد که این نرخها نسبت…
سهم اجرای طرح ناحیه کاهش آلودگی هوا در در بودجه امسال کاهش پیدا کرد.
اکوایران: بارش برف صبح چهارشنبه (۲۱ دی) چهره تهران را سفیدپوش کرد و پایتخت با متوسط دمای منفی ۱.۲ درجه سانتیگراد…
اکوایران : رییس کمیسیون عمران و حمل و نقل شورای شهر تهران نسبت ادغام شرکت کنترل کیفیت هوای تهران با اداره کل محیط زیست…
اکوایران :یک مشاور املاک در جنوب تهران و در منطقه ۱۶ میگوید:هماکنون بازار رهن و اجاره و خرید و فروش مسکن در این…
اکوایران: وزارت بهداشت اعلام کرد که هیچگونه تصمیمی مبنی بر اعمال محدودیتها یا تعطیلی مدارس و ادارات در موج تازه…
اکوایران: حوالی ساعت ۷ صبح امروز (سهشنبه، ۲۰ دی) قطار مسافربری مسیر تهران به سمت شیراز به دلیل نقص فنی و بارش شدید…
اکوایران: بارش برف و باران و وقوع سیلاب در برخی نقاط کشور، مدارس تعدادی از استانها از جمله مرکزی، بوشهر، یزد و فارس…
برنامه جدید برای اداره تهران در جلسه ای غیرعلنی مورد بررسی قرار گرفت . این برنامه مسئله محور و بر حمل و نقل عمومی ،…
اکوایران :مدیرعامل شرکت کنترل کیفیت هوای تهران می گوید مشکل آلودگی هوا راه حل مشخصی دارد و می توان درصورت اجرای…
اکوایران: بر اثر ریزش کوه در مسیر اردبیل – سرچم یک دستگاه اتوبوس واژگون شد و طی آن سه نفر جان باختند و ۱۰ نفر مصدوم شدن…
رییس کمیسیون عمران و حمل و نقل شورای اسلامی شهر تهران با اشاره به اینکه در مورد LRT و تراموا، تصمیم هیجانی نخواهیم…
اکوایران :رییس کمیسیون شهرسازی و معماری شورای شهر تهران گفت :درسال های گذشته برای حفظ بافت قدیمی شهر تهران ۸۳ خانه…
دادستان تهران گفت: اقدامات دستگاهی که در خصوص اجرای قانون هوای پاک ترک فعل کرده باشد در شعبه ویژه کارکنان دولت مورد…
اکوایران:یوسف آباد یکی از محلات محبوب مرکزی تهران است،ساکنان این محله یکی از وفادارترین شهروندان به محل سکونت شان…
سخنگوی سازمان آتشنشانی تهران با اشاره به جزئیات وقوع حریق در پاساژ علاالدین، از اتخاذ تدابیر ایمنی قابل توجه در این…
اکوایران : آمار پیام های خدمات و فوریت های شهری در آذرماه در سامانه شفافیت منتشر شد براساس بررسی درخواست های مردمی…
اکوایران : شورای شهر تهران فردا جلسه علنی ندارد .
اکوایران:قرار بود پایان شرق تا پایان امسال به بهره برداری برسد اما برخی از اعضای شورای شهر تهران به این وعده شهردار…
اکوایران: مقایسه قیمت خانه در سه منطقه ۱ و ۲ و ۱۷ تهران که در این روزها که از درجه آلودگی هوای متفاوتی برخوردار…
اکوایران: رئیس سازمان غذا و داروی وزارت بهداشت بهتازگی اعلام کرده که تا پایان دیماه مجموع تامین سِرُم در کشور افزایش…
شهردار تهران بهتازگی سامانهای موسوم به «من شهردارم» را افتتاح کرده است؛ سامانهای که بدون ابهام هم نیست.
زاکانی درباره قرارداد درباره یک میلیارد و ۶۰۰ میلیون تومانی سازمان فرهنگی هنری شهرداری تهران با یکی از خوانندهها گفت:…
علی نصیری رئیس سازمان پیشگیری و مدیریت بحران می گوید : مجموعه ورزشگاه آزادی ناایمن نیست و بخشهایی که ناایمن تشخیص…
همانطور که سازمان هواشناسی پیشبینی کرده بود، موج بارشی جدید بیشتر استانهای کشور را در برگرفت و بنا بر اعلام پایگاه…
اکوایران: هوای تهران، پس از حدود یک هفته قرار داشتن در وضعیت «ناسالم» برای تمام گروهها، به وضعیت «ناسالم برای…
اکوایران : ۱۰۳ ملک شهرداری پس گرفته شده است که منطقه ۱ با رفع تصرف ۳۷ ملک رکوردار است اما مسئولان شهری در برابر انتشار…
اکوایران: با آغاز بارش برف در تهران و بسیاری از نقاط ایران، احتمال لغو برخی پروازهای داخلی در فرودگاه مهرآباد وجود…
اکوایران : معاون محاسبات و پایش عملکرد شورای پنجم گفت :مدیران دوره ششم مدیریت شهری با وضع تخفیف ۴۰ درصدی برای نخستین…
اکوایران :رهن یک آپارتمان صد متری در منطقه یک برابراست با قیمت خرید یک آپارتمان نقلی در مناطق شرقی ،مرکزی و جنوبی…
اکوایران: هوای تهران کار بسیاری از شهروندان را به دوا و درمان کشانده و خبرها از افزایش چشمگیر تعداد مأموریتهای…
اکوایران: تعدادی از وزرا و دیگر اعضای کابینه سیزدهم، بعد از جلسه هیات دولت در جمع خبرنگاران حضور یافتند و درباره…
اکوایران: باید پذیرفت که حال سد لتیان خوب نیست. این را نهتنها آمارها، بلکه شواهد عینی هم تأیید میکند. سدهای دیگر…
شهردار تهران از بررسی وضعیت ایمنی ۱۶ هزار ساختمان بالای ۶ طبقه خبر داد .
اکوایران: کمیته اضطرار آلودگی هوای تهران جزئیات دورکاری کارمندان استان تهران برای فردا (چهارشنبه ۱۴ دی) را اعلام کرد؛…
اکوایران : سخنگوی شهردار تهران جزییاتی از حادثه خروج معتادان متجاهر از یاورشهر ۹ را تشریح کرد .
اکوایران :سامانه شفافیت سفرهای خارجی مدیران شهری را به روز رسانی کرد . براساس اطلاعات منتشر شده تا ۲۲ آبان ماه ۶ سفر…
بر اساس اعلام شرکت کنترل کیفیت هوای تهران، میانگین کیفیت هوای تهران هماکنون (۱۲دی۱۴۰۱) با میانگین ۱۶۵ و در شرایط…
اکوایران : رییس کمیته شفافیت و شهر هوشمند شورای شهر تهران می گوید اطلاعاتی که در سامانه شفافیت شهرداری تهران به روز…
اکوایران: ساعت ۱۲:۱۸ ظهر امروز (دوشنبه ۱۲ دی) زلزلهای به بزرگی ۲.۵ ریشتر، شریفآباد در استان تهران را لرزاند.
اکوایران: بر اساس اعلام کمیته اضطرار آلودگی هوای تهران، دانشگاهها و مدارس این استان در تمام مقاطع برای روزهای سهشنبه…
اکوایران : بازار ملک و خرید و فروش خانه در محله جیحون، واقع در منطقه ۱۰ پایتخت، از ابتدای دی تا هماکنون، برخلاف…
مدیرعامل سازمان حمل و نقل و ترافیک شهرداری تهران گفت :یک مسافر مترو حدود ۱۸ هزار تومان به ازای هر سفر یارانه برایش…
اکوایران: مسئولان وزارت بهداشت میگویند با ورود کشور به موج جدید کرونا، میزان افزایش میزان مرگومیر و تعداد بستریها…
اکوایران : رییس کمیسیون شهرسازی و معماری شورای شهر تهران نسبت به بیتوجهی در خصوص بافت "روستای کن" تذکر داد.
خزانه دار شورای شهر تهران ضمن انتقاد از شهرداری در خصوص محول کردن چندین مسئولیت همزمان به یک نفر، خواستار استفاده از…
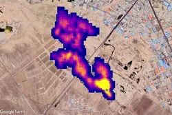
اکوایران: منطقه جنگ افزارسازی ساصد ۱۲ کیلومتر مساحت دارد، گفت: تاکنون یک کیلومتر توافق و آزادسازی شده و در حال پیش…
رئیس کمیسیون سلامت محیط زیست و خدمات شهری شورای شهر تهران به اخبار منتشر شده در خصوص تلاش شهرداری تهران برای ساخت…
اکوایران :شهردار منطقه ۱۶ با اشاره به اینکه تعدادی از پروژههای مشارکتی در این این دوره انجام شده است، بیان کرد:…
علی اصغر قائمی از تهیه نامهای با امضای همه اعضای شورا خطاب به سران سه قوه در مورد وضعیت آلودگی هوای تهران خبر داد
اکوایران: از چند روز قبل برخی کاربران شبکههای اجتماعی گفتهاند پیامک اخطار بابت کشف حجاب دریافت کردهاند. حالا…
اکوایران : شهردار تهران برای سومین بار اعلام کرد که تحریم ها سهم اندکی در ایجاد مشکلات و پروژه های شهری دارند ، این…
اکوایران:رئیس کمیسیون عمران و حملونقل شورای پنجم شهر تهران معتقد است: آنها که تحریمها را بر اداره شهر و کشور بیاثر…
بانک مرکزی اعلام کرد :متوسط قیمت خرید و فروش یک متر مربع زیربنای واحد مسکونی معامله شده در آذرماه امسال از طریق بنگاه…
اکوایران: بر اساس اعلام آموزش و پرورش، مدارس شهر تهران طی روزهای فردا و پسفردا (۱۱ و ۱۲ دی) غیرحضوری خواهد بود. کمی…
اکوایران :شهردار تهران گفت : به مردم می گویم که به سراغ خرید دلار نروند، چون حتما قیمت دلار پایین می آید و در این…
اکوایران: در حالی که مدتهاست تعداد فوتیهای کرونایی در ایران تکرقمی شده و حتی به صفر رسیده، وزارت بهداشت از افزایش…
اکوایران: «تعطیلی مدارس فایدهای ندارد و مدارس در موارد نادر و خیلی حاد باید تعطیل بشوند». از این جمله وزیر آموزش و…
اکوایران: صبح شنبه (۱۰ دی) دو دستگاه اتوبوس در نزدیکی ترمینال فرودگاه امام خمینی (ره) تصادف کردند که تاکنون دستکم یک…
اکوایران : هوای تهران دوباره ناسالم شد،سازمان هواشناسی پیش بینی کرده تا ۵ روز آینده وضعیت کنونی پایدار خواهد بود .
اکوایران : رئیس سازمان پیشگیری و مدیریت بحران شهر تهران ازورود این سازمان برای پیشگیری از حوادث احتمالی در تجمعات…
سخنگوی سازمان آتش نشانی و خدمات ایمنی شهرداری تهران از فرو ریختن یک ساختمان ۲ طبقه مسکونی در شرق پایتخت خبر داد.
اکوایران : برخی از مشاوران املاک دلیل جوش نخوردن معاملات مسکن را تفاوت انتظارات خریداران و فروشندگان از آینده بازار…
اکوایران:در این گزارش به بررسی فایلهای مسکن ارائه شده در پلتفرمهای آنلاین خرید و فروش خانه در سه محله تهران، بهجت…
سخنگوی شورای شهر تهران معتقد است در برابر همه اتفاقاتی که در این ۳ ماه افتاده و دست انگلیس هم در آن مشهود بود با چند…
اکوایران : فرمانده یگان حفاظت شهرداری تهران در خصوص استقرار یگان حفاظت مترو گفت: شهردار تهران تأکید زیادی بر استقرار…
سازمان بینالمللی مهاجرت تاکید کرده که سال ۲۰۵۰، حدود ۲۰۰ میلیون نفر در نتیجه تغییرات محیطی و اقلیمی ممکن است به صورت…
اکوایران : سعادتی شهردار سابق منطقه ۱۲ گفت : افسوس که نخستین ساختمان کفش ملی در تهران که از سال ۱۳۱۲ پایه گذای شده بود…
اکوایران: سخنگوی وزارت بهداشت، درمان و آموزش پزشکی میگوید نخستین موارد ابتلا به زیرسویههای جدید اُمیکرون با…
اکو ایران:یک مشاور املاک میگوید: با توجه به اینکه قیمت مسکن افزایشی بوده اما بازار خرید و فروش خانه در محله سبلان در…
اکو ایران :یک کارشناس بودجه و مالیه شهری معتقد است در تصویب اصلاحیه بودجه سال ۱۴۰۱ شهرداری تهران بدعت گذاری شده و…
رئیس سازمان بازرسی شهرداری تهران گفت: از ۱۰۱ ملک شهرداری که باز پس گرفتهایم، ۴۳ ملک در منطقه یک بوده که از املاک…
اکوایران :یک استاد دانشگاه گفت: برخلاف تصور بعضی از کارشناسان که فکر میکنند آلودگی هوا ریشه در معاینه فنی،…
اکوایران :دستیار ویژه شهردار تهران در حوزه ارتباطات و مطالبات مردمی گفت :شش، تقسیط و تخفیف تخلفات ورای قانون از…
اکوایران: در پی کشته شدن یک دختر ۱۲ ساله طی تعقیب و گریز پلیس در شهرستان بستک، دادستان نظامی استان هرمزگان از تشکیل…
رئیس سازمان نظام مهندسی ساختمان کشور در خصوص ایمنی در برابر زلزله گفت: از زلزله بوئینزهرا تاکنون شاید کمتر از ۱۰…
اکوایران:در روزهای ابتدایی زمستان بیشتر فایل های پیشنهادی فروش آپارتمان به رنگ قرمز درآمد . مشاوران املاک می گویند…
اکوایران: شهردار تهران گفت :۴۴ محله درتهران وجود دارند که در مخاطره فروریزش در شیب قرار گرفتهاند. بر همین اساس در…
اکوایران: آتشسوزی و انفجار مخزن در یک کارخانه رنگسازی در آذرشهر استان آذربایجان شرقی ۴۷ مصدوم بر جای گذاشت. خبرهای…
اکوایران : متاسفانه در حالیکه ما در شهرداری تهران از دسترسی به آمار و اطلاعات پرسنل و... حرف میزنیم حداقل در یک…
اکوایران: در حالی که چند ماهی است جهان از موجهای بلند شیوع کرونا دور شده و در اغلب کشورها شرایط به حالت عادی برگشته…
اکوایران: بر اساس اطلاعات ثبتشده در ایستگاههای سنجش کیفیت هوای تهران، از کل روزهای آذر، ۲۴ روز هوای شهر تهران آلوده…
اکو ایران :یک عضو شورای شهر تهران گفت: با پیگیری که از منابع انسانی انجام شده هیچ آماری از تعداد حقوق بگیران در دست…
اکوایران : رییس کمیسیون شهرسازی گفت : پروانه ای در شهر تهران صادر و در کمیسیون ماده ۵ در خصوص یکی از ساختمان های پر…
رییس کمیسیون عمران و حمل و نقل شورای اسلامی شهر تهران در حاشیه جلسه امروز شورای شهر با تأکید بر لزوم اولویتبندی مسائل…
اکوایران :درجریان بررسی اصلاحیه بودحه سال ۱۴۰۱ میان سه عضو شورای شهر تهران درگیری کلامی کوتاهی شکل گرفت .
رئیس سازمان پیشگیری و مدیریت بحران شهر تهران با بیان اینکه سهم نگهداشت شهر در چند سال اخیر پرداخت نشده است، گفت:…
اکوایران: یک مشاور املاک در منطقه ۸ تهران میگوید: سهم معاملات خانههای قولنامهای و بدون سند در تعداد معاملات مسکن…
اکوایران: پیش از ظهر امروز یک ساختمان دوطبقه قدیمی در خیابان ملت تهران ریزش کرد. بر اساس اعلام سازمان آتشنشانی، سه…
اکوایران: هم ناسا را بیاعتبار و دروغگو خواندند، هم گزارش یک شرکت معتبر ایرانی را نادیده گرفتند، هم بابت مشکلات…